» Tank zischt und springt schlecht an ed9

HILFE ! ! ! brauche Grüne Plakette für mein babeNeuen Thread eröffnenNeue Antwort erstellen8x16 crx ed9
<1
3>
AutorNachricht
Grand Master 

Name: Julian
Geschlecht:
Fahrzeug: CRX Turbo Nr. 1829, Accord CL9 Type S
Anmeldedatum: 02.04.2006
Beiträge: 13899
Wohnort: Bad Waldsee (Bodensee) 470 km bis Zufahrt Nordschleife


Meine eBay-Auktionen:
24.03.2009, 12:56
zitieren

nimm wasser aus einer wasserflasche ohne das luft reinkommt. was passiert? platzt sie, weil überdruck herrscht?

pn email
Senior 
Anmeldedatum: 14.08.2008
Beiträge: 207
24.03.2009, 12:59
zitieren

nö es würde unterdruck entstehen

pn
Grand Master 

Name: Julian
Geschlecht:
Fahrzeug: CRX Turbo Nr. 1829, Accord CL9 Type S
Anmeldedatum: 02.04.2006
Beiträge: 13899
Wohnort: Bad Waldsee (Bodensee) 470 km bis Zufahrt Nordschleife


Meine eBay-Auktionen:
24.03.2009, 13:05
zitieren

gordon-bosenö es würde unterdruck entstehen
:woohoo:

ein anfang ;)
also halt lieber noch ein zweites mal die hand vor den tank und lass dich nicht von irgendwelchen anderen sachen täuschen


pn email
Senior 
Anmeldedatum: 14.08.2008
Beiträge: 207
24.03.2009, 13:11
zitieren

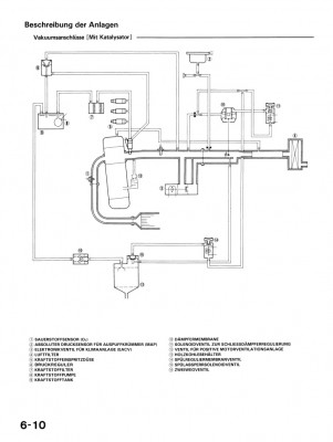
kuck mal ins servicebuch seite 6-10
da is ja wohl ventil eingezeichnet.
Ick kenn das auchvon keinem anderen auto


pn
Grand Master 

Name: Julian
Geschlecht:
Fahrzeug: CRX Turbo Nr. 1829, Accord CL9 Type S
Anmeldedatum: 02.04.2006
Beiträge: 13899
Wohnort: Bad Waldsee (Bodensee) 470 km bis Zufahrt Nordschleife


Meine eBay-Auktionen:
24.03.2009, 13:20
zitieren

dieses ventil erzeugt aber keinen überdruck

stell doch mal die seite 6-10 rein, dann sehen wir es. ich habe das WHB nicht auf der arbeit dabei


pn email
Senior 
Anmeldedatum: 14.08.2008
Beiträge: 207
24.03.2009, 13:21
zitieren

naja aber och keen unterdruck, das soll doch genau das verindern.
lade gleich mal hoch moment



Verfasst am: 24.03.2009, 13:23
zitieren

Bild

 
06-010.jpg
06-010.jpg - [Bild vergrößern]
pn
Premium-Member 

Name: Ronny
Geschlecht:
Fahrzeug: Honda CR-V Prestige
Anmeldedatum: 28.06.2008
Beiträge: 5144
Wohnort: Dresden
24.03.2009, 16:53
zitieren

Das sind alles Vakuumanschlüße, auch dein Ventil was Du meinst funktioniert über Vakuum, und Vakuum erzeugt Unterdruck :yes: ...wenn in deinem Tank überdruck entstehen würde, müßte ja deine Benzinrücklaufleitung MEHR Benzin zurückfördern als es zum Motor hinführt, da wärst Du der erste der ein Auto hat das Benzin erzeugt und nicht verbraucht... :suspekt: :dumb:

pn
Senior 

Name: Julian
Geschlecht:
Fahrzeug: Honda Civic Ek3
Anmeldedatum: 20.08.2008
Beiträge: 345
Wohnort: Eislingen


Meine eBay-Auktionen:
24.03.2009, 21:07
zitieren

Ist nicht das Vakuum an sich schon Unterdruck!?!?!

pn
Senior 
Anmeldedatum: 14.08.2008
Beiträge: 207
25.03.2009, 13:20
zitieren

nee nee nee nee nee.
Das zwei wege ventil öffnet damit dir im sommer wenn die karre voll getankt ist und es sehr sehr warm ist der tank nicht platz. Das werde ich mir wohl mal ankucken müssen. Da ist auch nix mit unterdruck da der anschluss ja wohl eindeutig vor der drosslklappe ist. Jetzt weiß ich nich genau ob es in beiden richtungen durchlässt oder genau das verhindern soll wens in zwei wäre könnte da auch kein druck entstehen.Und wie gesagt das ist das eizige auto das ich kenne was so extrem zischt wenn man den tankdeckel abmachen will. Das kann vom hersteller nicht so gewollt sein.


pn
Gast 
25.03.2009, 13:31
zitieren

Mach mit!

Wenn Dir die Beiträge zum Thread "Tank zischt und springt schlecht an ed9" gefallen haben oder Du noch Fragen hast oder Ergänzungen machen möchtest, solltest Du Dich gleich bei uns anmelden:



Registrierte Mitglieder genießen die folgenden Vorteile:
✔ kostenlose Mitgliedschaft
keine Werbung
✔ direkter Austausch mit Gleichgesinnten
✔ neue Fragen stellen oder Diskussionen starten
✔ schnelle Hilfe bei Problemen
✔ Bilder und Videos hochladen
✔ und vieles mehr...


Neuen Thread eröffnenNeue Antwort erstellen
<1
3>
Ähnliche BeiträgeRe:
Letzter Beitrag
 Tank fast leer - springt nicht/schlecht an
Hallo, .. wollte mal fragen ob das normal is das wenn der Tank (zumindest bei meinem EJ9) fast leer ist, das er dann sehr schlecht anspringt. Meist erst nach dem 2. 3. Versuch. Kann man da sändern? Außer ihn immer auf halbvoll zu tanken...
Seite 2, 3 [Civic 96-00]von Chrissy1701
25
3.021
08.08.2009, 11:14
CivicXXX
EG 3 springt schlecht an
Hallo! Also ich habe volgendes Problem: Wenn der Motor kalt ist und ich den Zündschlüssel drehe springt der Wagen NUR DANN an wenn ich einmal aufs Gas getreten habe! Wenn der Motor warm ist gehts etwas besser. Klar immer einmal aufs Gas...
[Civic 92-95]von Benn!
6
372
13.05.2009, 17:42
nacerEJ1
ee8 springt schlecht an!!!
hab nen crx ee8 der morgens immer schlecht ansringt und meiner meinung etwas zu viel sprit frist!!!! was kann ich tun??? woran liegt es...
Seite 2 [CRX]von v-teeec
10
747
20.05.2006, 11:13
v-teeec
ED 9 Springt schlecht an
Hi Leute. Ich hoffe ihr könnt mir bei folgendem Problem helfen oder Anregungen geben, wie ich den Fehler beseitigen kann. Mein Ed9 springt nach ca. 2 bis 3 Wochen Standzeit sehr schlecht an. Es dauert etwa 5 bis 10 min. bis sich etwas tut. Wenn er...
Seite 2 [CRX]von D16Z5
10
1.082
14.08.2007, 19:56
Botte
eg 5 springt schlecht an ?????
also wenn vollgetankt ist hab ich keine probleme aber wenn er unter viertel ist springt er manchma erst nach dem 5-6 mal an :( woran kann das liegen???? hatte erst gedacht spritfilter aber is ja echt nur wenn er fast leer ist :(...
[Civic 92-95]von speedeg
8
390
30.10.2010, 12:03
speedeg
Springt schlecht an?
Moinsens Leute, hab seit heut das Problem das mein Sol wenn er warm ist schlecht an springt. Es ist irgend wie komisch. Wenn ich starte springt er an geht aus, dann orgel orgel orgel bis es wieder läuft. Kann aber auch sein das er wieder sofort an...
[Del Sol]von dr.caddy
6
943
02.06.2011, 17:46
dr.caddy
 Eg4 springt schlecht an
Hallo, mein eg4 springt schlecht an hab Zündkerzen und Luftfilter getauscht. Der Motor hat gerade mal 60.000km runter und ist ansonsten vollkommen in Ordnung und zuverlässig. Die ganzen Kabel, zündstecker und Zündverteiler sehen den km zufolge auch noch...
[Civic 92-95]von Nise_
4
301
25.09.2013, 17:58
MaRtInW2
CRX Springt schlecht an...
...und zwar nur wenn er kalt ist. geht nach dem ersten mal doch starten gleich wieder aus. läuft 10 - 15 sekunden wenn er dann ned mehr ausgeht total im drehzahlkeller, wenn ich in der zeit gas gebe stirbt er auch ab. wenn er warm ist startet er...
[CRX]von moooscht
6
340
09.12.2009, 16:03
moooscht
 2.4 springt schlecht an!
Hi zusammen, wer hatte schon mal das Problem? Mein Schwarzer springt im warm gefahrenen Zusatnd schlecht an. Am Montag ist Termin und ich wäre für Tipps dankbar. Der Diagnose PC zeigt nämlich keinen Fehler...
Seite 2, 3 [Accord 02-08]von BlackDream
28
4.256
24.06.2007, 18:18
BlackDream
EH6 Springt schlecht an - MKL - Fehlercode 8?!
Habe seit ein paar Tagen ein problem mit meinem Sol. Undzwar springt er oft nach dem er ein paar stunde stand nicht an. Der Anlasser dreht zwar aber es passiert nichts. Durch die Forumsuche hab ich herausgefunden dass es am Tankdeckel liegen könnte. Also...
[Del Sol]von Tripper
3
174
09.08.2014, 14:08
Blues
© 2004 - 2025 www.maxrev.de | Communities | Impressum |