» drehzahlsignal/pinbelegung tacho ED9 (help!)

Fehlercode ed9Neuen Thread eröffnenNeue Antwort erstellenProblem Beifahrer Zentralverriegelung
AutorNachricht
Fortgeschrittener 

Name: kai
Geschlecht:
Fahrzeug: EG2
Anmeldedatum: 01.12.2005
Beiträge: 133
Wohnort: Paderborn
27.12.2007, 09:03
zitieren

wunderschönen guten morgen! suche das drehzahlsignal am ed9 tacho! hat doch sicher einer nen schaltplan für nen crx tacho oder?? brauche ihn für den 2. drehzahlmesser....

danke schonmal!
mfg kai :yes:


pn email
Veteran 

Geschlecht:
Fahrzeug: CRX ED9 Turbo @1,1bar ; Civic EE9 Aka.Knalltüte ; Mazda RX7 FC Cabrio
Anmeldedatum: 11.04.2006
Beiträge: 694
Wohnort: Main Taunus Kreis
27.12.2007, 12:53
zitieren

Guten Morgen.

Also ich hab mich mal hingesetzt und bin das durchgegangen..
Irgendwie hab ich nix gutes über die Pinbelegung vom Stecker für die Tachoeinheit gefunden!

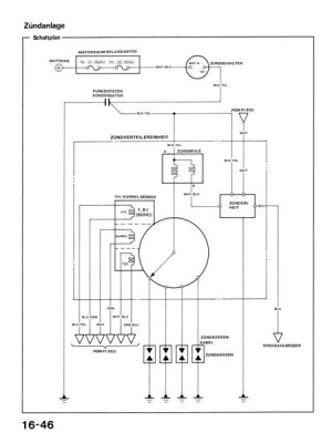
aaaber ich habe dir ein Abzug gemacht von der Zündanlage und da ist eindeutig zu erkennen das es das BLAUE kabel ist .

BLU>>> Drehzahlmesser. also folglich kannsde das dann auch an der Tachoeinheit anzapfen.,
Guggsd du

Hoffe das ich dir helfen konnte


 
16-046 (Medium).jpg
16-046 (Medium).jpg - [Bild vergrößern]


pn
Fortgeschrittener 

Geschlecht:
Fahrzeug: ED9 'Type S' *RIP*
Anmeldedatum: 10.12.2007
Beiträge: 188
Wohnort: "Umgebung" Erfurt
27.12.2007, 13:39
zitieren

hi bei mir befindet sich auch ein kleines lämpchen vor dem Tacho .. und ein kleiner schalter ist auch eingebaut wurden .. aber bei mir scheint das ganze nicht mehr zu funktinieren .. was muss ich denn alles auseinander bauen um an das blaue kabel ranzukommen ?
Jetzt nur nochmal zur verständnis, wenn ich mit dem blauen kabel das drehzahlsignal anzapfe und dieses mit einer "lampe" im cockpit verbinde .. dann leuchtet diese Lampe bei ereichen der "kritischen" drehzahl oder wie ?


Ps: sry wenn ich jetzt was verwechselt habe :D

grüße

edit: oh habe gerade gesehen es geht nur um das drezahlsignal .. ehm kann man das was ich gemeint habe, mit dem kleinen lämpchen wirklich realisieren ? Bzw was muss ich tuen damit ich mir die drezahlgrenze anzeigen lassen zu können ?


pn
Veteran 

Geschlecht:
Fahrzeug: Honda EE8
Anmeldedatum: 28.06.2005
Beiträge: 520
Wohnort: Schleswig Holstein
27.12.2007, 14:45
zitieren

ED9 Type Shi bei mir befindet sich auch ein kleines lämpchen vor dem Tacho .. und ein kleiner schalter ist auch eingebaut wurden .. aber bei mir scheint das ganze nicht mehr zu funktinieren .. was muss ich denn alles auseinander bauen um an das blaue kabel ranzukommen ?
Jetzt nur nochmal zur verständnis, wenn ich mit dem blauen kabel das drehzahlsignal anzapfe und dieses mit einer "lampe" im cockpit verbinde .. dann leuchtet diese Lampe bei ereichen der "kritischen" drehzahl oder wie ?


Ps: sry wenn ich jetzt was verwechselt habe :D

grüße

edit: oh habe gerade gesehen es geht nur um das drezahlsignal .. ehm kann man das was ich gemeint habe, mit dem kleinen lämpchen wirklich realisieren ? Bzw was muss ich tuen damit ich mir die drezahlgrenze anzeigen lassen zu können ?

Dazu musst du ein sogenanntes Shiftlight einbauen.
Der Threadersteller braucht das Signal ja für einen zweiten Drehzahlmesser.
Aber ist eigentlich egal. Geht beides an das selbe Kabel. Und das Shiftlight hat dann hinten ein Stellrad. Damit kannst du die Drehzahl einstellen bei der es aufleuchten soll. Dann weisst du immer Bescheid, wenn der richtige Schaltzeitpunkt erreicht ist.

Hier mal mein Shiftlight als Beispiel...



So ein ähnliches gibts auf http://www.4-tuner.de

Du kannst dir allerdings auch gleich einen zusätzlichen Drehzahlmesser mit integrierten Shiftlight kaufen.


pn
Senior 

Geschlecht:
Fahrzeug: Civic eg4
Anmeldedatum: 21.01.2007
Beiträge: 484
Wohnort: Düren
27.12.2007, 15:44
zitieren

Hi kann man das Signal auch irgend wie messen wen ja in was Volt oder?
MFG

Haissam


pn
Fortgeschrittener 

Geschlecht:
Fahrzeug: ED9 'Type S' *RIP*
Anmeldedatum: 10.12.2007
Beiträge: 188
Wohnort: "Umgebung" Erfurt
27.12.2007, 16:25
zitieren

muss ich ein sogenanntes shiftlight kaufen oder kann ich dafür auch eine herkömmliche LED verwenden ? und wie muss ich diese LED mit dem drezahlsignalkabel verbinden damit das auch funktioniert ?

pn
Senior 

Geschlecht:
Fahrzeug: ED9 1990
Anmeldedatum: 11.11.2007
Beiträge: 392
Wohnort: Baden Württemberg
27.12.2007, 16:35
zitieren

naja einfach ne LED ans signal hängen und gegen Masse geht net. Musst schon vorwiderstände wählen und ein gleiches Spannungssignal ab z.B. 6000rpm an der LED haben. Meist zwischen 0.7 und 2V. gibt aber auch höhere je nach dem halt. Dann eben die schaltung die dies ermöglicht.

pn
Grand Master 

Name: Julian
Geschlecht:
Fahrzeug: CRX Turbo Nr. 1829, Accord CL9 Type S
Anmeldedatum: 02.04.2006
Beiträge: 13899
Wohnort: Bad Waldsee (Bodensee) 470 km bis Zufahrt Nordschleife


Meine eBay-Auktionen:
28.12.2007, 07:56
zitieren

also welches kael es genau ist weiss ich nicht, müsste ich nochmal nachschauen unten. aber es ist auf jeden fall der linke stecker am tacho, wenn man vom lenkrad aus schaut. weiss oder blau meine ich, bin mir aber nicht ganz sicher. rate dir mal dazu: wenn du den drehzahlmesser hast, bau den tacho ab, mach den motor an und halte da das messende kabel an den stecker. wenn sich der messer dreht hast du es geschafft, genauso haben wir es auch gemacht! viel glück

pn email
Veteran 

Geschlecht:
Fahrzeug: CRX ED9 Turbo @1,1bar ; Civic EE9 Aka.Knalltüte ; Mazda RX7 FC Cabrio
Anmeldedatum: 11.04.2006
Beiträge: 694
Wohnort: Main Taunus Kreis
28.12.2007, 11:52
zitieren

Hi.

Also ich will mich beim CRX nicht festlegen, aber ich kenne es so das das Drehzahlsignal so ist das dort pro zündung das Signal gegen Masse geschaltet wird.
Mit ner LED oder ner Birne oder so kannsde da nix anfangen, würdest du auf einer seite spannung draufgeben würde die LED flackern ne lampe vllt Glimmen und mit steigender Drehzahl heller bzw schneller flackern .
aber ich würde es nicht machen !

Habe auch schon Shiftlights gesehen die ganz Ohne drehzahlsignal auskommen,
einfach an den Zigarettenanzünder anschließen.

Die funzen über die Oberwelligkeit der lichtmaschine, jedoch muss man sie 1 mal calibrieren damit sie wissen OKAY bei dieser Oberwelligkeit muss ich Blitzen .
also direkt anzeigen welche Motordrehzahl es ist könnte er auch net...


pn
Veteran 

Geschlecht:
Fahrzeug: Honda EE8
Anmeldedatum: 28.06.2005
Beiträge: 520
Wohnort: Schleswig Holstein
28.12.2007, 16:16
zitieren

ED9 Type Smuss ich ein sogenanntes shiftlight kaufen oder kann ich dafür auch eine herkömmliche LED verwenden ? und wie muss ich diese LED mit dem drezahlsignalkabel verbinden damit das auch funktioniert ?

Nein, das geht definitiv nicht. Das wäre etwas zu einfach.


pn
Gast 
28.12.2007, 16:16
zitieren

Mach mit!

Wenn Dir die Beiträge zum Thread "drehzahlsignal/pinbelegung tacho ED9 (help!)" gefallen haben oder Du noch Fragen hast oder Ergänzungen machen möchtest, solltest Du Dich gleich bei uns anmelden:



Registrierte Mitglieder genießen die folgenden Vorteile:
✔ kostenlose Mitgliedschaft
keine Werbung
✔ direkter Austausch mit Gleichgesinnten
✔ neue Fragen stellen oder Diskussionen starten
✔ schnelle Hilfe bei Problemen
✔ Bilder und Videos hochladen
✔ und vieles mehr...


Neuen Thread eröffnenNeue Antwort erstellen
Ähnliche BeiträgeRe:
Letzter Beitrag
Tacho u. Drehzahlsignal
Hi, ich brauche hilfe.. Wer weiss 100%ig sicher welche Kabel -- bzw. welche Farbe die Kabel für Drehzahl und Kmh-anzeige beim CTR haben?? Entweder am Steuergerät oder direkt am Tacho! Danke schon...
[Type-R]von Feiny
0
1.012
10.02.2007, 19:21
Feiny
 DrehzahlSignal beim EE8 (Tacho)?
Hi, ich bin dabei mir ne Shiftlightbeleuchtung zu verbauen. Allerdings schaltet die Farbe nicht um, ich bin nicht sicher, ob ich das Kabel an der Richtigen stelle verbunden habe, denn Wenn ich von hinten auf das Tacho schaue, ist der Drehzahlmessern an...
[CRX]von JDM_Guy94
6
800
22.04.2013, 08:44
Woll-E
Pinbelegung Tacho Ma/Mb/Mc
Wäre dankbar wenn jmd was für mich...
[Elektronik]von Daniel1711
1
249
01.05.2019, 17:52
Daniel1711
Tacho Pinbelegung
Hallo! Suche wie oben schon steht die Pinbelegung vom Tacho.Wer kann mir helfen? ...
[Del Sol]von Jackson070304
1
417
28.01.2011, 09:12
Schumey
Pinbelegung Tacho
Hi, ich such die Pinbelegung für den EJ/EK Tacho.. am besten direkt vom EJ6, EJ9 würde aber auch reichen... will da was umbasteln...
[Civic 96-00]von Airmax
2
856
19.11.2010, 17:34
Airmax
Pinbelegung EP2 Sport Tacho
Hallo liebe Leute, ich möchte meinen EP2 Standard Tacho auf den eines EP2 Sports umbauen. Passt perfekt rein, einziges Problem, die Steckerbelegung/Pinbelegung passt nicht. Die Stecker passen natürlich, aber es leuchtet nur die EPS Leuchte weil die...
[Civic 01-05]von Ossi.akl
0
753
19.09.2024, 14:22
Ossi.akl
Plasmatachoscheiben! Pinbelegung Tacho
also ich hab gerade in einer nächtlichen aktion versucht meine gerade angekommenen plasmatachos einzubauen. im guten und ganzen ging das alles. mein auto kann ich auch ohne licht auseinadner bauen ^^ so dann hab ich mir von dem einen stecker des tachos...
[Civic 01-05]von EP3-Starter
3
956
08.12.2006, 20:44
PummelG40
Civic ED6 Schlatplanung oder pinbelegung für Tacho
Möp ! In meinem Civic ist ein ED9 Tacho verbaut....möchte aber einen Originalen Tacho einbauen.....leider haben die Typen die Tacho kabeln verändert >.< Kurz wenn ich den Originalen Tacho anschließe und Zündung an mache , leuchtet...
[Civic bis 91]von reisschüssel91
0
212
28.08.2011, 14:30
reisschüssel91
Honda Civic ED6 Schaltplan oder Pinbelegung für den Tacho
Guten Tag, einer hat bei meinem Auto (Civic ED6) einen ED9 Tacho eingebaut , ich möchte wieder den Originalen Tacho vom ED6 einbauen, aber leider sind die Beledungen von dem Stecker falsch. Ich mache Zündung an und alles ist am...
[Civic bis 91]von reisschüssel91
1
510
28.08.2011, 12:39
reisschüssel91
Drehzahlsignal HRV
Hallo an alle! Ich fahre einen HRV mit 1,6l Hubraum und 88KW. Bin gerad dabei mir eine Autogasanlage nachzurüsten und suche für selbige ein Drehzahlsignal. Wer kann mit Schaltplänen oder sonstigem helfen. KW Signal kann nicht verarbeitet werden....
[HR-V]von alli
1
1.797
25.02.2009, 15:04
crasyglueck
© 2004 - 2025 www.maxrev.de | Communities | Impressum |