Forum
»
Picture Collection
»
16 046 (medium) Bild
16-046 (Medium).jpg
Forum-Code:
[url=http://www.maxrev.de/16-046-medium-bild-58761.htm][img]http://www.maxrev.de/files/2007/12/thumbs/t_16_046_medium.jpg[/img][/url]
Details:
Author:
DODGE-V8
Posted:
27.12.2007, 12:53
Description:
Filesize:
27,1 KB
Viewed:
676 time(s)
Comment this Picture:
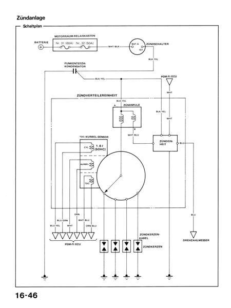
drehzahlsignal/pinbelegung tacho ED9 (help!)
9 Antworten
© 2004 - 2026 www.maxrev.de (dd482) |
Communities
|
Impressum