Forum
»
Picture Collection
»
06 010 Bild
06-010.jpg
Forum-Code:
[url=http://www.maxrev.de/06-010-bild-222421.htm][img]http://www.maxrev.de/files/2011/03/thumbs/t_06_010_1301343274.jpg[/img][/url]
Details:
Author:
DODGE-V8
Posted:
28.03.2011, 20:14
Description:
Filesize:
162,72 KB
Viewed:
96 time(s)
Comment this Picture:
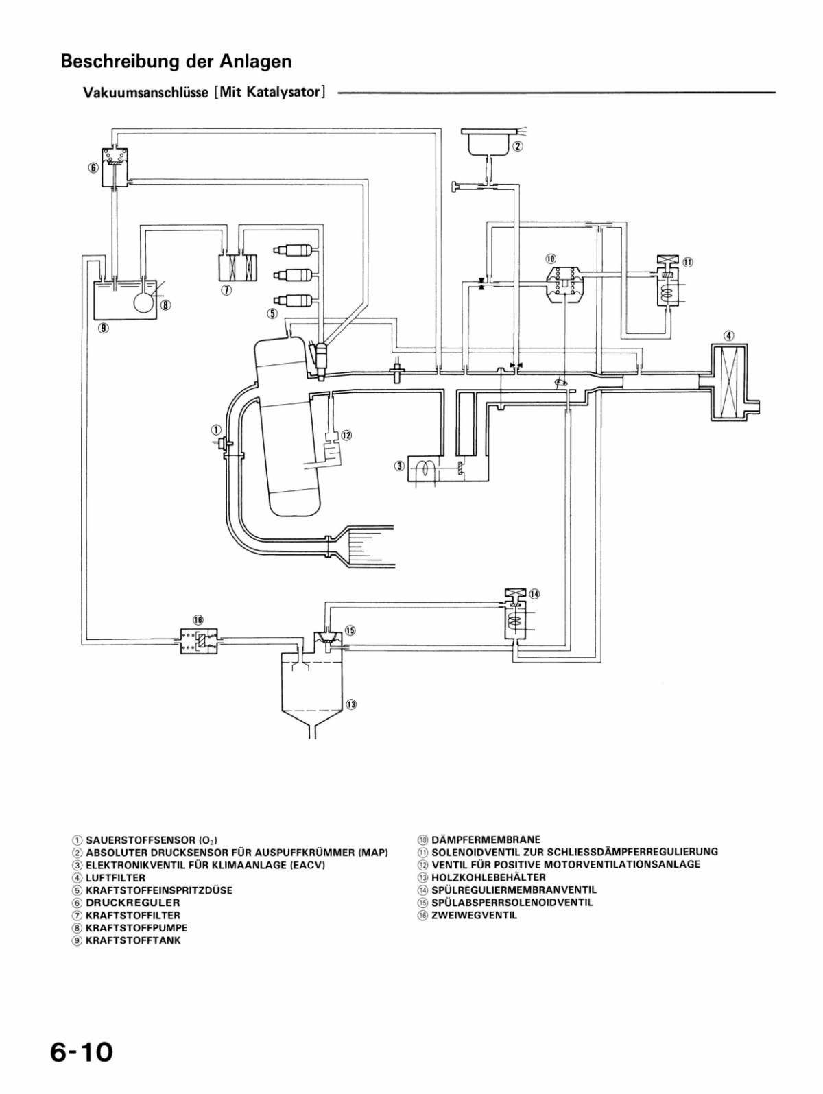
Hilfe mit Drosselklappe (vacuum problem) Z5/A9
8 Antworten
© 2004 - 2026 www.maxrev.de (dd482) |
Communities
|
Impressum