» Tempomat funktioniert nicht

Wo ist der Kraftstofffilter beim BB3?Neuen Thread eröffnenNeue Antwort erstellenPRELUDE BB2 2,0l BJ 94 Hilfe bitte
AutorNachricht
Premium-Member 

Name: Matthias
Geschlecht:
Fahrzeug: Prelude BB6
Anmeldedatum: 06.09.2007
Beiträge: 236
Wohnort: Sömmerda
26.06.2011, 22:39
zitieren

Hallo.

Hab meinen BB6 Automatik auf Schalter umgebaut. Nun funktioniert aber der Tempomat nicht. Kann mir einer sagen wo der überall angeschlossen ist?


pn
Senior 

Name: Björn
Geschlecht:
Fahrzeug: Prelude BB8 Mazda MX5 (140PS)
Anmeldedatum: 06.01.2009
Beiträge: 262
Wohnort: Hamm
27.06.2011, 16:16
zitieren

Am Kupplungspedal müsste der mit dran sein an der Bremse weil wenn man da während der fahrt drauf drückt springt der ja automatisch raus

pn
Premium-Member 

Name: Matthias
Geschlecht:
Fahrzeug: Prelude BB6
Anmeldedatum: 06.09.2007
Beiträge: 236
Wohnort: Sömmerda
27.06.2011, 16:36
zitieren

Jo. Das Kabel samt Stecker für Kupplungspedal hab ich. Aber noch nicht angeschlossen. Nur das Ding is...beim Automatik haste ja nur den einen Stecker fürs Bremspedal....wo sollen denn die beiden Kabel vom Kupplungspedal mit hin? Kann ich die mitm Bremspedalkabel zusammenführen? Läuft der Tempomat über die ECU bzw. Automatiksteuerteil?

pn
Senior 

Name: Björn
Geschlecht:
Fahrzeug: Prelude BB8 Mazda MX5 (140PS)
Anmeldedatum: 06.01.2009
Beiträge: 262
Wohnort: Hamm
27.06.2011, 21:08
zitieren

Gute frage so genau habe ich mir das auch noch nicht angesehen weil meiner funzt ja irgendwo her muss er sich ja die daten holen weil beim bergab oder bergauf fahrten regelt der Tempomat ja selbstständig nach.

pn
Senior 

Anmeldedatum: 06.04.2005
Beiträge: 241
28.06.2011, 21:34
zitieren

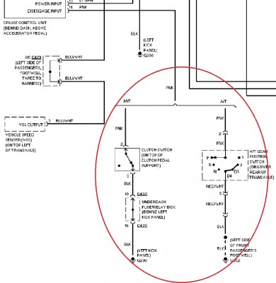
Hi,

Das Kabel was du suchst ist ein Pinkes das kommt beim AT Modell direkt vom Getriebe und geht an das Steuergerät vom Tempomat beim MT Modell kommt es vom Kupplungspedal und geht dann an das Steuergerät des Tempomates.

hier mal das wiring dazu:


 
1.jpg
1.jpg - [Bild vergrößern]


pn
Premium-Member 

Name: Matthias
Geschlecht:
Fahrzeug: Prelude BB6
Anmeldedatum: 06.09.2007
Beiträge: 236
Wohnort: Sömmerda
03.07.2011, 18:37
zitieren

Übelst Geil.... Dankeschön. Werd ich mich morgen mal dransetzen.

pn
Junior 

Anmeldedatum: 09.07.2011
Beiträge: 53
Wohnort: Schleswig
09.07.2011, 20:40
zitieren

und haste hinbekomm????

tempomat is geil!!!


pn
Premium-Member 

Name: Matthias
Geschlecht:
Fahrzeug: Prelude BB6
Anmeldedatum: 06.09.2007
Beiträge: 236
Wohnort: Sömmerda
30.07.2011, 18:59
zitieren

Ja es funktioniert jetzt :) Einfach am Stecker (der ans Steuergerät vom Tempomat geht) das pinke Kabel rausgezogen und das pinke Kabel was vom Stecker vom Kupplungspedal kommt ausgetauscht. Am Stecker vom Kupplungspedal ist ein pinkes und ein schwarzes dran. Das schwarze an Masse irgendwo an die Karosse klemmen. Rückfahrschalter funzt jetzt auch. Somit ist der Umbau von Automatik auf Schalter jetzt perfekt :D

pn
Gast 
30.07.2011, 18:59
zitieren

Mach mit!

Wenn Dir die Beiträge zum Thread "Tempomat funktioniert nicht" gefallen haben oder Du noch Fragen hast oder Ergänzungen machen möchtest, solltest Du Dich gleich bei uns anmelden:



Registrierte Mitglieder genießen die folgenden Vorteile:
✔ kostenlose Mitgliedschaft
keine Werbung
✔ direkter Austausch mit Gleichgesinnten
✔ neue Fragen stellen oder Diskussionen starten
✔ schnelle Hilfe bei Problemen
✔ Bilder und Videos hochladen
✔ und vieles mehr...


Neuen Thread eröffnenNeue Antwort erstellen
Ähnliche BeiträgeRe:
Letzter Beitrag
Tempomat funktioniert nicht
Hallo, hab meinen I30 jetzt einen Tag und schon Probleme. Der Tempomat funktioniert (reagiert) nicht. Vielleicht mach ich auch was falsch? Kann mir jemand helfen?...
von Biggi62
1
2.881
19.01.2015, 20:29
Ulsan
Irgendwas stimmt da nicht: elFH Beifahrer funktioniert nicht
So hab den Tuning guide vom Zaitochi benutzt und mir Fensterheber und Spiegel nachgerüstet.... Jetzt hab ich ein Problem...Ich kann von der Fahrerseite aus, beide Fenster steuern, aber von der Beifahrerseite aus nicht.. Den Schalter rechts hab ich...
[Civic 92-95]von freac
4
650
26.03.2006, 20:00
freac
cd7 tempomat geht nicht
hallo vieleicht kann mir ja einer von euch helfen ich habe mir gestern einen cd7 geholt und der tempomat geht nicht wo dran kann es liegen die knöpfe schein heile zu sein die lampen gehen...
[Accord 93-97]von hondacelly
9
435
04.03.2015, 17:29
aCiD|EG
Tempomat funzt nicht
Hallo Mein Name ist Reiner und bin neu hier. Grüße an alle. Nun zur Frage..Tempomat funzt nicht mehr.Grüne Lampe ist zwar an ,Cruiscontrol aber wenn ich dann unten rechts drücke am Schalter, tut sich nichts. Was kann das sein und wie baue ich den...
[FR-V]von josy wales
3
1.902
25.02.2022, 12:30
EarL_VTEC
Tempomat geht nicht mehr
Hallo seit kurzen geht der Tempomat in meinen CE9 nicht mehr, also die Leute brennt am Schalter wo man den An und Aus schalten kann aber er geht nicht an oder bleibt eingelegt. Vielleicht kann mir ja einer von euch...
[Accord 93-97]von Hondafan1986
5
852
06.12.2010, 09:25
Hondafan1986
EJ9 ABS funktioniert nicht
Hallo liebe Community, ich hab einen EJ9 Facelift BJ2000. Vor längerem ist mir aufgefallen, das das ABS nix macht. Es leuchtet aber weder die ABS Lampe (ich gehe davon aus die wurde vom Vorbesitzer manipuliert...), noch kann man am OBD Stecker...
[Civic 96-00]von SilverEJ9
3
258
25.08.2023, 18:02
JP_Razor
Abs funktioniert nicht
Hallo Leute, bin neu hier und habe ein Problem. Habe nix genaueres gefunden obwohl das Thema schon mehrfach diskutiert wurde, also bitte nicht böse sein :no: Fahre einen Honda Accord CC7 bj.94 Das Abs funktioniert nicht, die Lampe leuchtet! Habe...
[Accord 93-97]von theman88
7
1.048
27.07.2010, 20:44
felline
<ref> tag funktioniert nicht
Hallo zusammen Ich arbeite erst seit ca. 3 Wochen intensiv mit Media Wiki. Alles hat wunderbar funktioniert. Jetzt habe ich ein Problem. Wenn ich eine Fussnote erzeugen will gebe ich folgenden Text ein: Dieser Text soll vor der Fussnote stehen....
von Jumpinthewater
7
383
10.06.2013, 09:05
Jumpinthewater
Tacho funktioniert nicht...
hey vielleicht kann mir jemand helfen, wir haben den motor an meinem rex ausgetauscht jatzt funktioniert mein tacho nicht mehr. alles andere funktioniert also drehzahl und so weiter. Hat jemand ne idee was das sein...
[CRX]von DelSolo87
1
570
29.08.2009, 21:39
Woll-E
Lüftung vom Ej9 funktioniert nicht.
So wie es scheint habe ich meine Lüftung abgeschosssen:-(( Ein Typischer Fall von kaputt repariert!!! Ich habe beim Einbau einer Dectane-ZV und von WAECO-Magig-Lift Efh. geschaltetes Plus benötigt. ( Bilder stelle ich noch ein) Um die Teile nach dem...
[Civic 96-00]von scheidungspapa
5
1.015
09.04.2006, 04:49
scheidungspapa
© 2004 - 2026 www.maxrev.de | Communities | Impressum |