» Spoon Spiegel elektrisch verkabeln

Civic ej6 AbsNeuen Thread eröffnenNeue Antwort erstellenAnsaugbrücke Unterdruck
AutorNachricht
Elite 

Name: paul
Geschlecht:
Fahrzeug: Civic EJ1; EH6 b18c6;Yellow EK3 -now White ek4
Anmeldedatum: 16.11.2013
Beiträge: 1284
Wohnort: Münster
05.08.2017, 11:33
zitieren

Spoon Spiegel elektrisch am civic ek4

Wie werden die verkabelt? Wenn ich das richtig sehe, ist am Ori Stecker ja auch noch spiegelheizung..
Wer kann helfen? Welches Kabel an welches Kabel?


 
IMG_1248.JPG
IMG_1248.JPG - [Bild vergrößern]


pn
Veteran 

Name: Anatoli
Geschlecht:
Fahrzeug: civic, s2k
Anmeldedatum: 13.05.2010
Beiträge: 566
Wohnort: RLP
07.08.2017, 13:59
zitieren

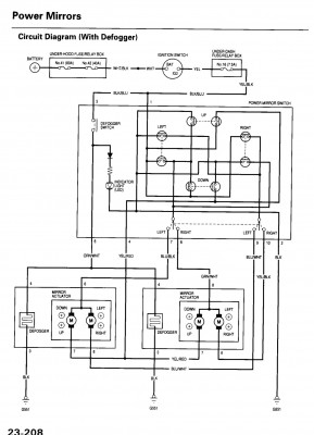
Hast Glück das ich Langeweile auf der Arbeit habe lol
Hier schon mal ein Schaltplan, dürfte schon mal weiter helfen.

Heizung ist schwarz und orange/weis
Die fahlen ja dann schon mal weg.


 
IMG_5115.PNG
IMG_5115.PNG - [Bild vergrößern]


pn
Elite 

Name: Rayko
Geschlecht:
Fahrzeug: EJ6 EBP sohc VTEC Minime / Mercedes A-Klasse 2018
Anmeldedatum: 16.11.2009
Beiträge: 2191
Wohnort: Dresden
07.08.2017, 19:54
zitieren

Das wird für mich auch interessant, da auch ein paar Spoon Style Spiegel auf dem Weg zu mir sind. Eine Anleitung soll dabei sein, wenn die passt, kann ich die ja mal posten. Ansonsten steh ich auch so da wie du :?:

pn
Elite 

Name: paul
Geschlecht:
Fahrzeug: Civic EJ1; EH6 b18c6;Yellow EK3 -now White ek4
Anmeldedatum: 16.11.2013
Beiträge: 1284
Wohnort: Münster
07.08.2017, 19:58
zitieren

Beim mir kommt noch hinzu, dass der Vorbesitzer den Schalter abgeknipst hat.. habe einen vom Schlachter und alles wieder verkabelt.. nur gibt es da auch 3 mal das selbe Kabel.. schwarz blau meine ich.. ist er dort egal welches an welches kommt?

 
IMG_1270.JPG
IMG_1270.JPG - [Bild vergrößern]


 
IMG_1233.JPG
IMG_1233.JPG - [Bild vergrößern]


 1x  bearbeitet
pn
Veteran 

Name: Anatoli
Geschlecht:
Fahrzeug: civic, s2k
Anmeldedatum: 13.05.2010
Beiträge: 566
Wohnort: RLP
07.08.2017, 22:35
zitieren

Ne ist nicht egal.
Du hast da zwei mal schwarz/blau und eine mal blau/Schwarz.
Muss man genau hin schauen dann siehst du denn Unterschied.
Laut Schaltplan sind die zwei schwarz/blau Kabel plus Versorger für Heizung und ein mal für die Spiegel zu bewegen. Die kannst du egal wie rum machen.
Das andere blau/schwarze Kabel ist für denn Linken Spiegel und das blau/weise ist auch für denn linken Spiegel.


 1x  bearbeitet
pn
Elite 

Name: Rayko
Geschlecht:
Fahrzeug: EJ6 EBP sohc VTEC Minime / Mercedes A-Klasse 2018
Anmeldedatum: 16.11.2009
Beiträge: 2191
Wohnort: Dresden
22.08.2017, 15:08
zitieren

Passen die Pins eigentlich in den originalen Stecker?

pn
Elite 

Name: paul
Geschlecht:
Fahrzeug: Civic EJ1; EH6 b18c6;Yellow EK3 -now White ek4
Anmeldedatum: 16.11.2013
Beiträge: 1284
Wohnort: Münster
22.08.2017, 15:11
zitieren

Nein leider nicht.
Zudem sind die Kabel viel zu lang


pn
Elite 

Name: Rayko
Geschlecht:
Fahrzeug: EJ6 EBP sohc VTEC Minime / Mercedes A-Klasse 2018
Anmeldedatum: 16.11.2009
Beiträge: 2191
Wohnort: Dresden
22.08.2017, 15:43
zitieren

Also abzwacken und so.... Wäre zu schön.

pn
Gast 
22.08.2017, 15:43
zitieren

Mach mit!

Wenn Dir die Beiträge zum Thread "Spoon Spiegel elektrisch verkabeln" gefallen haben oder Du noch Fragen hast oder Ergänzungen machen möchtest, solltest Du Dich gleich bei uns anmelden:



Registrierte Mitglieder genießen die folgenden Vorteile:
✔ kostenlose Mitgliedschaft
keine Werbung
✔ direkter Austausch mit Gleichgesinnten
✔ neue Fragen stellen oder Diskussionen starten
✔ schnelle Hilfe bei Problemen
✔ Bilder und Videos hochladen
✔ und vieles mehr...


Neuen Thread eröffnenNeue Antwort erstellen
Ähnliche BeiträgeRe:
Letzter Beitrag
spoon spiegel elektrisch, wie anschließen?
hy leute =) hab mir elektrische spoon spiegel gekauft, mein problem ist: aus den spiegeln gehen 4 kabeln raus (blaus,weiss,schwarz, braun) aus dem auto jedoch nur 3 (rot,schwarz,weiss) wie soll ich die jez anschließen dass das funktioniert ? =) mag...
Seite 2 [Civic 92-95]von Milos von D.
17
1.332
28.10.2007, 15:54
Milos von D.
 elek. spiegel verkabeln hilfe
Hi hab schon nach lösungen das forum und netz durchforstet aber nix brauchbar verständliches gefunden. Hab 0 plan wie ich die kabel richtig anschließen soll und frag hir mal ob mir wer die kabel auf dem bild benummern kann oder so damit ich weis wo...
[Civic 96-00]von Xardon
8
836
19.08.2011, 15:54
Xardon
 Elek. Spiegel verkabeln frage
Hi will bei mir die spiegel von manuell auf elek. umbauen aber habe nur spiegel und Verstellungsschalter. Hab schon ins werkstatthandbuch geschaut und da die wichtigen seiten mal rauskopiert damit Ihr mir hoffentlich sagen könnt wo die kabel vom...
[Civic 96-00]von Xardon
0
284
27.11.2010, 22:46
Xardon
SI spiegel auf elektrisch umbauen??
Servus Weis einer von euch ob man die ej ek Si (manuel) mirrors auf elektrisch umbauen kann? Wenn ja was benötige ich dafür? Oder langt es die ganzen Aufnahmen etc vom facelift zu nehmen bzw ist das einfach so machbar!! Vieleicht hat es ja der...
[Civic 96-00]von Güny
8
561
19.02.2011, 21:06
Güny
Elektrisch anklappende Spiegel
Hallo Gemeinde, neben dem allseits bekannten Schaltproblem bei kaltem Öl lasse sich in letzter die Spiegel nciht mehr richtig an/ausklappen... Habe keine Memorysitze geschieht also manuel über den Einstellknopf! Wenn ich diesen betätige wirkt der...
von partymaker60599
14
1.146
06.02.2012, 22:36
Sven76
Elektrisch anklappbare Spiegel nachrüsten
Hey Leute, ich möchte bei meinem die anklappfunktion nachrüsten. Habe mir schon den Spiegelschalter besorgt und eingebaut. Auf die Spiegel muss ich noch warten!!! Jetzt habe ich irgendwo gelesen das man leitungen zwischen fahrer und beifahrertür ziehen...
von Dragon03
0
2.048
12.01.2014, 22:53
Dragon03
Wer hat elektrisch anklappbare spiegel nachgerüstet?
würd mich mal interessieren was das kost und was alles benötigt...
[FR-V]von ZuNahmSie
0
423
01.06.2016, 17:41
ZuNahmSie
Funktion elektrisch anklappbare Spiegel?
Wie funktionieren elektrisch anklappbare Außenspiegel? Also ich will nicht wissen wie das aussieht, wenn die Spiegel einklappen, ich wollte wissen wie das mechanisch Funzt! Hält der Motor den Spiegel, während der Fahrt, dann fest, wenn der Spiegel...
[Allgemein]von Jazzdriver1
2
2.468
10.12.2008, 20:10
PascalEJ6
 JDM Spiegel (elektrisch einklappbar) für Prelude
I didnt find a write up for our ludes so im gonna make it simple.(or try) I made this new diagram based on my setup. The USDM has the same amount of wires as the JDM switch exept for the BLU/YEL. This is the relay you would need G8D-95U-G...
[Guides]von mgutt
0
2.424
17.04.2007, 12:22
mgutt
Kennt wer elektrisch raufklappende spiegel?
finde das voll genial bei oberklasse autos, dass die spiegel im verriegelten zustand nach oben klappen. gibt es solche spiegel auch für den eg? betonung auf nach oben! die vom mgutt hatte ich gesehen :hrhr:...
[Civic 92-95]von El Splatty
9
681
17.04.2007, 11:44
El Splatty
© 2004 - 2026 www.maxrev.de | Communities | Impressum |