» Sicherung der Sitzheizung?

welche felgen sind das? kba 42606Neuen Thread eröffnenNeue Antwort erstellenKaufberatung Del Sol
AutorNachricht
Fortgeschrittener 

Name: Patrick
Geschlecht:
Fahrzeug: ITR Turbo, EVO 8
Anmeldedatum: 29.09.2007
Beiträge: 153
12.11.2011, 13:22
zitieren

Hey Leute.
Die Sitzheizung an meim Sol geht nicht mehr.
Hab auf beiden Schaltern für die Sitzheizung keinen Strom.
Wird wohl die Sicherung sein.
Allerdings kann ich die in keinem der drei Sicherungskästen finden.
Weiß jemand wo die is?
Gruß Patrick


pn
Premium-Member 

Name: Dino
Geschlecht:
Fahrzeug: S14 & CW3 *Daily* | DC2 *sold*, EJ6 *sold*, EH6 *RIP*, EG3 *sold*, K10 *sold*
Anmeldedatum: 22.08.2007
Beiträge: 8248
Wohnort: Kamen
13.11.2011, 19:01
zitieren

originale sitzheizung oder was nachgerüstetes?

pn
Fortgeschrittener 

Name: Patrick
Geschlecht:
Fahrzeug: ITR Turbo, EVO 8
Anmeldedatum: 29.09.2007
Beiträge: 153
14.11.2011, 05:57
zitieren

Müsste die Originale sein.
Hab heut auch mal im Bordbuch geschaut, da steht auch nix von ner Sicherung.
gruß Patrick


pn
Senior 

Geschlecht:
Fahrzeug: Crx@b18c4,eg5,ej9,ej2,eg8,ej9,316,328,
Anmeldedatum: 22.12.2009
Beiträge: 454
Wohnort: Dortmund
14.11.2011, 18:56
zitieren

Habe das gleiche problem!Für sitzheizung steht aber auch nichts im sicherungskasten -.-

pn
Elite 

Fahrzeug: EH6 & FD3
Anmeldedatum: 16.07.2011
Beiträge: 1113
Wohnort: TBB/MGH im Taubertal
14.11.2011, 19:11
zitieren

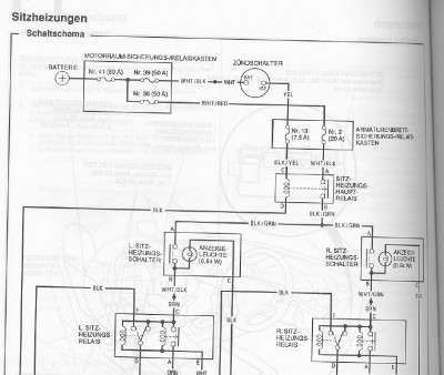
:suspekt: 1 Minute...

 
Unbenannt1.jpg
Unbenannt1.jpg - [Bild vergrößern]


pn
Gast 
14.11.2011, 19:11
zitieren

Mach mit!

Wenn Dir die Beiträge zum Thread "Sicherung der Sitzheizung?" gefallen haben oder Du noch Fragen hast oder Ergänzungen machen möchtest, solltest Du Dich gleich bei uns anmelden:



Registrierte Mitglieder genießen die folgenden Vorteile:
✔ kostenlose Mitgliedschaft
keine Werbung
✔ direkter Austausch mit Gleichgesinnten
✔ neue Fragen stellen oder Diskussionen starten
✔ schnelle Hilfe bei Problemen
✔ Bilder und Videos hochladen
✔ und vieles mehr...


Neuen Thread eröffnenNeue Antwort erstellen
Ähnliche BeiträgeRe:
Letzter Beitrag
Sitzheizung
Hallo zusammen, habe wieder mal eine Frage: Habt Ihr zufällig auch nen Civic mit Sitzheizung? Wenn ja, wie seid Ihr damit zufrieden? Ich habe einen 1.8er GT Bj. 2010 mit Sitzheizung. Normalerweise hätte ich das noch nicht gemerkt, da es ja noch...
Seite 2 [Civic 06-11]von Tommes75
12
1.295
06.10.2010, 09:54
Import Tuner Fk2
BB6 Sitzheizung
Hi leute, hab die Sitze vom BB6 in mein EK3. Die haben sogar Sitzheizung. Jetzt wollt ich die zum laufen bringen. Normaler Weise müsste das ja normale Heizwiderstände sein. Wie sieht denn der Regler aus? Gibt es da nur an und aus, oder kann man den...
[Prelude]von RGT
8
557
07.05.2009, 15:48
RGT
Sitzheizung im eg4
Moin :moin: Kann man im eg4 auch Sitzheizung nachrüsten ohne die Sitze aus zutauschen und Was würde das...
[Civic 92-95]von Honda Freak18
6
927
05.03.2009, 13:06
Ej2 VTi
Sitzheizung im EJ/EK
Gabs es im EJ/EK Civic auch eine originale Sitzheizung? Wenn ja, wo sitzt das entsprechende Relais? Sind die Kabl in jedem Civic vorhanden oder müssen die erst verlegt...
[Civic 96-00]von Bossi83
2
572
05.12.2007, 18:54
Care
Sitzheizung im Ep??
Hi Leute, habe mich schon ein bißchen durch die Boardsuche gesucht, aber nicht wirklich was gefunden.. Der Winter kommt und ich hätte gerne morgens nen warmen Hintern beim fahren..Deswegen meine Frage: Gibt es eine "ofizielle"/originale...
Seite 2, 3 [Civic 01-05]von Uni
24
1.511
10.11.2008, 19:09
LC-Civic-EP1
Sitzheizung
Hallo Hat einer Schon mal die Lederbezüge von einem Del Sol Sitz abgezogen? Wenn ja möchte ich wissen ob da was geklebt ist.Oder wie lang hat es Gedauert....
[Del Sol]von Andreaseg2
3
616
22.03.2008, 09:28
Andreaseg2
Sitzheizung
Guten Tag, ich wollte mal fragen ob jemand von euch schon mal bei einen GD1 oder Gd5 eine Sitzheizung nachgerüstet hat, was für eine hast du verbaut und wie lange hat das gedauert. Tschüss...
[Jazz 02-08]von wund
0
418
30.11.2011, 18:43
wund
Sitzheizung
Hallo miteinander Ich Spiele mit dem Gedanken in meinem Civic EC8 eine Sitzheizung nachzurüsten. Hab ED7 Sitze drin. Nun stellt sich nur die Frage ob ich welche von Ebay nehme am liebsten mit nur einem Schalter für Fahrer und Beifahrer, find denn recht...
[Civic bis 91]von NATO[(>SEAL<)]
4
323
12.10.2013, 11:24
NATO[(>SEAL<)]
Sitzheizung
Hallo Jazz Fans Ich möchte mir zwei Sitzheizungen (Sitzkissen) zulegen.anzuschliessen am Zigarettenamzünder. Jetzt bin ich nur nicht sicher, ob der Zigarettenanzünder durch den Doppelstecker ,den ich verwenden will , überlastet wird ,bzw mir die...
[Jazz 02-08]von Jazzer
1
605
13.11.2011, 00:51
hollixxl1
Sitzheizung
Habe heute beim gründlichen saugen festgestellt das unter den Vordersitzen Kabel verbaut sind.Meine Frage weiss jemand ob die Sitzheizung komplett vorgerüstet ist und nur noch der Schalter im Amaturenbrett fehlt ? :hmm: Gruß...
[FR-V]von rolleruli
3
1.511
04.09.2006, 17:57
red hunter
© 2004 - 2026 www.maxrev.de | Communities | Impressum |