» Schaltplan Innenraum EJ9 Pre-Facelift

[civic 96-00] FußraumbeleuchtungNeuen Thread eröffnenNeue Antwort erstellenPlasma Tachoscheiben Einbau Honda Accord CE 1
AutorNachricht
Elite 

Name: Michael
Geschlecht:
Anmeldedatum: 08.01.2007
Beiträge: 1250
Wohnort: Essen
25.03.2008, 08:05
zitieren

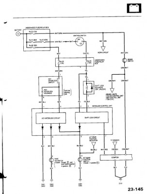
Schaltplan für einen EJ9 Bj.: 1996 für Innen(Steuergerät-Amaturen...)

 
3.JPG
3.JPG - [Bild vergrößern]


 
2.JPG
2.JPG - [Bild vergrößern]


 
1.JPG
1.JPG - [Bild vergrößern]


pn
Premium-Member 

Name: stefan
Geschlecht:
Fahrzeug: Civic Coupe ej6 bj:2000
Anmeldedatum: 23.01.2008
Beiträge: 425
Wohnort: Mücheln/leipziger Ecke
26.03.2008, 20:22
zitieren

hast du das als datei auf deinen PC?

pn
Gast 
26.03.2008, 20:22
zitieren

Mach mit!

Wenn Dir die Beiträge zum Thread "Schaltplan Innenraum EJ9 Pre-Facelift" gefallen haben oder Du noch Fragen hast oder Ergänzungen machen möchtest, solltest Du Dich gleich bei uns anmelden:



Registrierte Mitglieder genießen die folgenden Vorteile:
✔ kostenlose Mitgliedschaft
keine Werbung
✔ direkter Austausch mit Gleichgesinnten
✔ neue Fragen stellen oder Diskussionen starten
✔ schnelle Hilfe bei Problemen
✔ Bilder und Videos hochladen
✔ und vieles mehr...


Neuen Thread eröffnenNeue Antwort erstellen
Ähnliche BeiträgeRe:
Letzter Beitrag
Schaltplan Steuergerät EJ9 Facelift für D16z6 mini me
Suche einen Schaltplan von einem EJ9 Facelift Steuergerät für einen D16z6 mini me. Hat wer von euch eventuell Zugang um solcheinen...
[Civic 96-00]von Techtrancer
4
812
28.03.2017, 21:59
Blues
Ej6 Facelift Innenraum-Kabelbaum
Hallo kann mir jemand sagen ob der Kabelbaum hinterm Armaturenbret beim Facelift ej6 und Prefacelift unterschiedlich...
[Elektronik]von Shade
0
145
24.08.2014, 11:06
Shade
ej9 preface Innenraum Kabelbaum -> facelift
Hat das schonmal jemand gemacht? Wenn sich jemand fragt warum das ganze, ich hab nen ek4 facelift motorbaum den ich dann verwenden könnte. Außerdem haben ein paar kabel vom beifahrertürstecker schon kabelbruch erlitten. Habe mehr als 2 Stränge gesehen...
Seite 2 [Civic 96-00]von Chris_1984
19
812
18.05.2015, 19:23
Chris_1984
Stromkabel Batterie zum Innenraum JAZZ ab 2008 / Facelift
Hallo zusammen, welche Lösungen gibt es, um beim JAZZ Strom von der Batterie zum Innenraum zu führen? Die Lösung, ein Kabel an der Gummitülle des Hauptkabelstrangs vorbeizuführen habe ich selbst schon gemacht. Kostet aber viel Zeit, Schweiß und Tränen :(...
[Jazz ab 2008]von JDM-GE6
0
271
15.01.2018, 16:12
JDM-GE6
Schaltplan del sol
Hey leute. Hat jemand von euch vld. Nen schaltplan vom sol. Wäre euch sehr...
[Del Sol]von Tuner05
2
446
07.01.2016, 10:50
mista_bad
Schaltplan
Hey hey. Hat jemand ein schaltplan vom 89 ed9 d16a9? Hab mir us blinker relais gekauft.brauche schaltplan von den kabel farben von blinker und standlicht.jemand was da?wollte nicht alles durchmessen:D...
[CRX]von Wimmel90
1
409
10.12.2012, 12:48
wuddelcrew
EJ9 Schaltplan
Ich bräuchte mal einen Schaltplan von den Kabeln die zum Radio gehen weil der Vorbesitzer meines EJ9s alle Kabelrausgerissen hat. Würd mich freuen wenn ihr mir helfen könntet....
[Car Audio, Apps, Bluetooth & Navigation]von v-t-e-c
0
498
24.02.2009, 19:35
v-t-e-c
Schaltplan del sol
Hey Leute hab mal ne frage mir fliegt andauernd wärend der fahrt ein und die selbe sicherung raus, dann sind tacho,blinker und fensterheber lahmgelegt. hatte das schon mal einer? oder könnte mir ein einen Schaltplan von einem del sol eh6 bj94...
[Del Sol]von falko1989
5
637
21.04.2009, 21:27
falko1989
 CRX schaltplan!
Hi zusammen und wie schon oben genannt bräuchte ich einen schaltplan oder bzw pinnbelegung für den ed9 (z5) danke im vorraus! :) habe die vermutung das mir die steuergerätmasse fehlt :( ode bzw schlecht ist...
[CRX]von Civic_Boy_87
5
2.351
26.02.2009, 07:14
kolbenbolzen
 Schaltplan ed9
Hi Leute, ich bräuchte mal ganz dringend einen Schaltplan vom ed9 für Armaturenbrett Kabelbaum. Kann mir da einer mal Bitte fix was reinstellen. Danke schonmal im Vorraus. Gruß...
[CRX]von Sunnyboy-1986
7
1.303
24.12.2013, 20:17
jürgen_eg3_ed9
© 2004 - 2026 www.maxrev.de | Communities | Impressum |