» EH6 - Airbag - Fehlermeldung Beifahrerairbag ?!?

EG2 Problem mit dem ABSNeuen Thread eröffnenNeue Antwort erstellenAbssensor umbauen möglich?
<12
45>
AutorNachricht
Premium-Member 

Anmeldedatum: 10.10.2009
Beiträge: 3179
Wohnort: Nähe vom Hamsterberg
27.07.2010, 08:05
zitieren

Ist nicht auf den Bildern.

Die auf den Bildern vom vorigen Beitrag abgebildete Anlage ist eine SRS - Type II - Anlage. Diese Anlage ist nur mit einem Fahrerairbag ausgerüstet. Die ganze Steuerelektronik + Sensoren ist im Lenkrad verbaut. Verwendet wurde diese Anlage normalerweise bis ca. 1993.

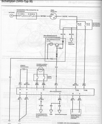
Die Anlage SRS - Type III ist eine Anlage mit Fahrer- (und Beifahrerairbag). Die Steuerelektronik wurde nicht mehr im Lenkrad verbaut, sondern in einem separaten Steuergerät, welches unter Mittelkonsole / Nähe Spritzwand platziert wurde.

Hier mal die verwendeten SRS-Baugruppen vom USDM:

SRS-Unit - Del Sol 94 -97 USDM



und

SRS-Unit Del Sol 93 USDM



Teil Nr. 1 - Sensoren

Quelle: http://www.hondapartsnow.com


pn
Junior 

Name: Mathias
Geschlecht:
Fahrzeug: CRX Motegi, Chrysler 300C CRD Touring, Chrysler 300M 3.5l
Anmeldedatum: 14.02.2009
Beiträge: 76
Wohnort: bei Sangerhausen
27.07.2010, 08:17
zitieren

Danke, wußte nicht, das es Unterschiedliche SRS Systeme gab bzw. verbaut wurden.

Jetzt hab ich im Handbuch nochmal nachgesehen unter SRSIII. Dabei habe ich folgende Seite gefunden. Da steht u. a. "Ersatzwiderstand überprüfen".
Könnte das der gesuchte Widerstand sein? Die schreiben, der Widerstand solle 1,5-2,5 Ohm betragen. Ist aber wenig oder?

Vielleicht könnte ja mal jemand mit durch das Handbuch schmökern und den richtigen Stecker raussuchen. Vielleicht betrifft es ja hier noch mehr Leute mit der Airbaglampe.

Mathias


 
SRS4.jpg
SRS4.jpg - [Bild vergrößern]


 
SRS5.jpg
SRS5.jpg - [Bild vergrößern]


pn
Premium-Member 

Anmeldedatum: 10.10.2009
Beiträge: 3179
Wohnort: Nähe vom Hamsterberg
27.07.2010, 08:42
zitieren

pn
Junior 

Name: Mathias
Geschlecht:
Fahrzeug: CRX Motegi, Chrysler 300C CRD Touring, Chrysler 300M 3.5l
Anmeldedatum: 14.02.2009
Beiträge: 76
Wohnort: bei Sangerhausen
27.07.2010, 09:02
zitieren

Mhh und was sagt mir das?
Der hat das in einem 92-95iger Civic eingebaut.
Es soll ein Widerstand von 2,2 Ohm zw. dem 1 und 3 Pin von dem 6-poligen Stecker rein.

Nur wie bringt mich das bei meinem 98iger CRX weiter?
Ich denke in dem Stecker ist ein kleiner Stecker schon drin mit dem Widerstand.
Was aber hilft, dürften die 2,2 Ohm sein, die ich als Widerstand benötige.

Hab noch ein Schaltbild gefunden, bei dem auch ein Widerstand drin ist.
Und die Position des Steuergerätes, Mittelkonsohle, dürfte ja nun auch die richtige sein.

Mathias


 
SRS6.jpg
SRS6.jpg - [Bild vergrößern]


 
SRS7.jpg
SRS7.jpg - [Bild vergrößern]


pn
Senior 

Name: Jens
Geschlecht:
Fahrzeug: CR-V RE5 / Del Sol EH6 /
Anmeldedatum: 18.03.2010
Beiträge: 263
Wohnort: Saarland
27.07.2010, 09:51
zitieren

kann man eigentlich den airbag beim tüv austragen lassen ? zum beispiel wenn man ein sportlenkrad einbauen möchte

gruß jens


pn
Premium-Member 

Anmeldedatum: 10.10.2009
Beiträge: 3179
Wohnort: Nähe vom Hamsterberg
27.07.2010, 09:59
zitieren

fossyMhh und was sagt mir das?

Nur wie bringt mich das bei meinem 98iger CRX weiter?
Ich denke in dem Stecker ist ein kleiner Stecker schon drin mit dem Widerstand.
Was aber hilft, dürften die 2,2 Ohm sein, die ich als Widerstand benötige.

Mathias

Genau, das der Dir am Anfang ungewöhnliche niedrige Widerstandswert doch verwendet wird.

(Die Handbücher enthalten manchmal auch fehlerhafte Werte usw.)

Der Widerstand dürfte ein kleiner Stecker sein.


pn
Junior 

Name: Mathias
Geschlecht:
Fahrzeug: CRX Motegi, Chrysler 300C CRD Touring, Chrysler 300M 3.5l
Anmeldedatum: 14.02.2009
Beiträge: 76
Wohnort: bei Sangerhausen
29.07.2010, 15:28
zitieren

Ok. Danke dir. Das mit dem Wiederstand hätten wir geklärt.
Und wie komme ich jetzt an das Steuergerät ran? Muß ich da die komplette Mittelkonsole demontieren?
Oder gibts da einen einfacheren Weg?

Mathias


pn
Premium-Member 

Anmeldedatum: 10.10.2009
Beiträge: 3179
Wohnort: Nähe vom Hamsterberg
29.07.2010, 19:47
zitieren

Was möchtest Du denn am Steuergerät machen?

pn
Junior 

Name: Mathias
Geschlecht:
Fahrzeug: CRX Motegi, Chrysler 300C CRD Touring, Chrysler 300M 3.5l
Anmeldedatum: 14.02.2009
Beiträge: 76
Wohnort: bei Sangerhausen
30.07.2010, 07:54
zitieren

Na ich suche den Stecker mit dem Widerstand für den Beifahrerairbag und ich dachte, der wäre in der Nähe vom Airbagsteuergerät. Deswegen frag ich.

Mathias


pn
Premium-Member 

Anmeldedatum: 10.10.2009
Beiträge: 3179
Wohnort: Nähe vom Hamsterberg
30.07.2010, 08:03
zitieren

fossyNa ich suche den Stecker mit dem Widerstand für den Beifahrerairbag und ich dachte, der wäre in der Nähe vom Airbagsteuergerät. Deswegen frag ich.

Mathias

Schau mal Dein Bild "SRS5.jpg" an. ;)


pn
Gast 
11.09.2017, 10:33
zitieren

Mach mit!

Wenn Dir die Beiträge zum Thread "EH6 - Airbag - Fehlermeldung Beifahrerairbag ?!?" gefallen haben oder Du noch Fragen hast oder Ergänzungen machen möchtest, solltest Du Dich gleich bei uns anmelden:



Registrierte Mitglieder genießen die folgenden Vorteile:
✔ kostenlose Mitgliedschaft
keine Werbung
✔ direkter Austausch mit Gleichgesinnten
✔ neue Fragen stellen oder Diskussionen starten
✔ schnelle Hilfe bei Problemen
✔ Bilder und Videos hochladen
✔ und vieles mehr...


Neuen Thread eröffnenNeue Antwort erstellen
<12
45>
Ähnliche BeiträgeRe:
Letzter Beitrag
CRV 2007 Beifahrerairbag
Ist der Beifahrerairbag beim 2007er...
[CR-V]von Redcave
1
1.465
19.11.2007, 16:09
Meister
Beifahrerairbag deaktivieren
Hallo zusammen, ich brauche Eure Hilfe. Ich muss, nachwuchsbedingt, möglichst meinen Beifahrerairbag deaktivieren (lassen). Ist das bei meinem EP2 2005...
[Civic 01-05]von matthis135
4
3.413
08.12.2010, 12:13
Tobi002
eg beifahrerairbag abdeckung
hi bin nun besitzer eines vti amaturenbrett, jetzt habe ich das problem das wo früher der airbag war logischerweise ein loch ist ^^ habe gelesen das es abdeckungen dafür gibt, aber bisher hab ich das nur für das 96er modell gefunden. weiß...
[Civic 92-95]von vir2ekk
1
285
27.09.2008, 09:12
Tolga
Beifahrerairbag abschaltbar??
So, nun ist es doch geschehen. Ich bin glücklicher Vater eines Sones geworden. Soweit alles bestens. Nun habe ich aber ein kleines Problem mit meinem heißgeliebten CR-V. :cry: Laut Bedienungsanleitung lässt sich der Beifahrerairbag nicht abschalten,...
[CR-V]von 1968Ralf
1
3.619
26.06.2006, 13:47
Thundar
Beifahrerairbag deaktivieren
Hallo, kann mir jemand sagen, ob man bei dem CM1 den Beifahrerairbag deaktivieren kann? Danke für...
[Accord 02-08]von mybalou
7
2.712
17.03.2009, 17:57
mybalou
Beifahrerairbag sichtbar ?
Wollt mal fragen. Ob das bei euch auch schon ist ich denk mal von der Sonne ?! Das man ziemlich stark jetzt bei mir die Kontur vom Beifahrer airbag im cockpit sieht. Ziemlich...
[Jazz 02-08]von hando
5
745
21.02.2009, 00:33
JazzDriver
Armaturenbrett mit Beifahrerairbag ausbauen im EG3
Hallo zusammen. Ich habs jetzt überall gesucht, aber nicht gefunden. Habe auch noch nebenbei das USDM Werkstatthandbuch. Leider ist meine Version mit Beifahrerairbag nicht aufgelistet. Ich hab jetzt alles abgemacht, was ich abmachen konnte, und...
[Civic 92-95]von EnZyMe
5
360
25.04.2012, 17:25
EnZyMe
92 del Sol ohne airbag, airbag lenkrad einbauen! Erlaubt?
Kann man das machen ohne das der tüv da...
[Del Sol]von Gunnery92
3
679
18.09.2013, 12:38
Gunnery92
Ep3 mit fehlermeldung
Hi Hab folgender Fehlercode auslesen können. P0132 Was ist es...
[Type-R]von MaxJka
6
590
03.01.2016, 18:22
MaxJka
AFL fehlermeldung
Hat jemand schon diese Fehlermeldung? Headlamp Levelling Malfunction? Wahrscheinlich geht AFL nicht. Dazu Heute kein Heizung mehr... :wall: ...
von snowman6705
0
879
26.03.2011, 07:01
snowman6705
© 2004 - 2026 www.maxrev.de | Communities | Impressum |