» ed9 Lichtwarner

Roten Lack pflegen, sodass er nicht ausbleichtNeuen Thread eröffnenNeue Antwort erstellenSo jetzt endlich; Wie findet ihr denn diesen ED9???
<12
AutorNachricht
Veteran 

Geschlecht:
Fahrzeug: CRX ED9 Turbo @1,1bar ; Civic EE9 Aka.Knalltüte ; Mazda RX7 FC Cabrio
Anmeldedatum: 11.04.2006
Beiträge: 694
Wohnort: Main Taunus Kreis
10.09.2007, 20:37
zitieren

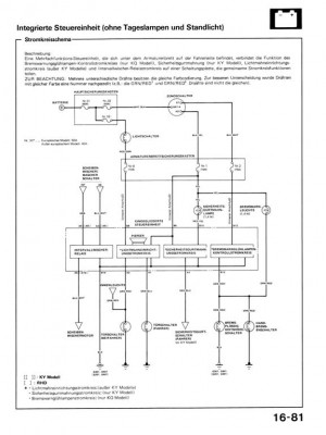
Da guggsd du

 
16-081 (Large).jpg
16-081 (Large).jpg - [Bild vergrößern]


pn
Senior 

Anmeldedatum: 07.05.2007
Beiträge: 231
Wohnort: Neumünster
10.09.2007, 20:37
zitieren

kann net sein da waren nur 12 V drauf wenn licht an war

pn
Veteran 

Geschlecht:
Fahrzeug: CRX ED9 Turbo @1,1bar ; Civic EE9 Aka.Knalltüte ; Mazda RX7 FC Cabrio
Anmeldedatum: 11.04.2006
Beiträge: 694
Wohnort: Main Taunus Kreis
10.09.2007, 20:40
zitieren

Hast du dich auch nicht in den Pins verzählt ?
denk dran nur den kasten messen.
Mach den kasten doch mal auf und schau mal ob vllt die platine im eimer ist und wenn du die platine lösen kannst bestrome mal das gedudel direct !


pn
Senior 

Anmeldedatum: 07.05.2007
Beiträge: 231
Wohnort: Neumünster
10.09.2007, 20:42
zitieren

ne also die platine war tutti nur den pieper seh ich nicht bin blind...

pn
Veteran 

Geschlecht:
Fahrzeug: CRX ED9 Turbo @1,1bar ; Civic EE9 Aka.Knalltüte ; Mazda RX7 FC Cabrio
Anmeldedatum: 11.04.2006
Beiträge: 694
Wohnort: Main Taunus Kreis
10.09.2007, 20:45
zitieren

Ist in einer ecke, dort wo das gehäuse ein loch hat ca 5mm.
auf der platine sitzt er in der ecke.
Hat ca den durchmesser wie eine Mignon batterie (rund) ist ca 1 cm hoch und hat in der mitte ein kleines loch wo das gedönz raus kommt.


pn
Senior 

Anmeldedatum: 07.05.2007
Beiträge: 231
Wohnort: Neumünster
10.09.2007, 20:47
zitieren

jo so schwar und rund und oben is + minus muss ich dann von unten ran bestimmt oder ?? platine muss ich dann mal sehn wie ich die da dann raus kriege... oder ist die eingeklipst naja schau ich morgen gleich mal nach ^^


Verfasst am: 10.09.2007, 20:54
zitieren

aber trotzdem erstmal danke
ps: you were added
pn
Veteran 

Geschlecht:
Fahrzeug: CRX ED9 Turbo @1,1bar ; Civic EE9 Aka.Knalltüte ; Mazda RX7 FC Cabrio
Anmeldedatum: 11.04.2006
Beiträge: 694
Wohnort: Main Taunus Kreis
10.09.2007, 20:55
zitieren

japp mussde guggen müsste raus gehn und dann mussd du die am besten mal bestromen.
aber vorsicht könnt mir gut vorstellen das die unter 12V betrieben wird.
am besten wäre da ein einstellbares netzgerät und mal langsam erhöht.
Aber laut schaltplan bekommt der volle banane 12V.
gruß roman.
hoffe das ich dir bissel helfen konnte.


pn
Gast 
10.09.2007, 20:55
zitieren

Mach mit!

Wenn Dir die Beiträge zum Thread "ed9 Lichtwarner" gefallen haben oder Du noch Fragen hast oder Ergänzungen machen möchtest, solltest Du Dich gleich bei uns anmelden:



Registrierte Mitglieder genießen die folgenden Vorteile:
✔ kostenlose Mitgliedschaft
keine Werbung
✔ direkter Austausch mit Gleichgesinnten
✔ neue Fragen stellen oder Diskussionen starten
✔ schnelle Hilfe bei Problemen
✔ Bilder und Videos hochladen
✔ und vieles mehr...


Neuen Thread eröffnenNeue Antwort erstellen
<12
Ähnliche BeiträgeRe:
Letzter Beitrag
Lichtwarner Civic EG
Hallo wo finde ich das teil genau es nervt dieser ton :no: :puke: Bitte um Hilfe!!! MFG...
Seite 2 [Civic 92-95]von Milanored_EG
10
945
12.09.2007, 10:41
Milanored_EG
Lichtwarner - Problem EG8
Hallo zusammen, fahre nun schon seit fast zwei Jahren meinen EG8. Leider funktionierte bereits von Anfang an der Lichtwarner nicht, d.h. es ertönt kein Warnsignal, wenn man die Fahrertür öffnet, während das Licht an ist. Ich gehe davon aus, dass...
[Civic 92-95]von tonipolster
5
697
09.11.2007, 14:05
tonipolster
 US-Gong als Lichtwarner im EP?
Hallo zusammen, wie ihr wisst, erklingt im EP jedes Mal ein schriller Piepton wenn man bei angeschaltetem Licht die Tür öffnet. Ich würde den Pieper gerne durch ein gong-gong-gong Geräusch wie in amerikanischen Autos (und inzwischen sogar im VW Polo!)...
Seite 2 [Civic 01-05]von CIVICIVIC
11
883
07.04.2010, 19:05
EP-Star
Lichtwarner/summer im EP3 2001 ?
Hi zusammen, Kann es sein das der 2001er EP3 keinen Lichtwarner hat ? Wenn man das Licht noch an hat und die Türe öffnet...
[Type-R]von Starfox
4
515
28.09.2011, 19:34
Heizer_Sascha
© 2004 - 2026 www.maxrev.de | Communities | Impressum |