» [Civic 92-95] Schaltplan Zündverteiler EJ2, EJ1, EG5, EG6

[Civic 92-95] Schalter Heizungselement PinbelegungNeuen Thread eröffnenNeue Antwort erstellen[Civic 96-01] Seitenspiegel wechseln
AutorNachricht
MaXReV-BoT 
Anmeldedatum: 10.09.2004
Beiträge: 2875
Wohnort: World-Wide-Web
08.10.2004, 12:15
zitieren

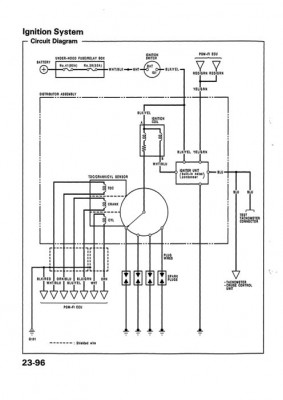
Hi,

hier der Schaltplan für den Zündverteiler.


Hinweis:

Direktes Verlinken auf den Download von anderen Internetseiten aus ist nicht erlaubt.

Eine Verlinkung auf dieses Thema kann ohne Erlaubnis durchgeführt werden.


 
USDM_92-95_civic1036 Kopie.jpg
USDM_92-95_civic1036 Kopie.jpg - [Bild vergrößern]


pn
Gast 
08.10.2004, 12:15
zitieren

Mach mit!

Wenn Dir die Beiträge zum Thread "[Civic 92-95] Schaltplan Zündverteiler EJ2, EJ1, EG5, EG6" gefallen haben oder Du noch Fragen hast oder Ergänzungen machen möchtest, solltest Du Dich gleich bei uns anmelden:



Registrierte Mitglieder genießen die folgenden Vorteile:
✔ kostenlose Mitgliedschaft
keine Werbung
✔ direkter Austausch mit Gleichgesinnten
✔ neue Fragen stellen oder Diskussionen starten
✔ schnelle Hilfe bei Problemen
✔ Bilder und Videos hochladen
✔ und vieles mehr...


Neuen Thread eröffnenNeue Antwort erstellen
Ähnliche BeiträgeRe:
Letzter Beitrag
Schaltplan Civic EP2
Hey kollegn Hat jemand von euch villeicht nen Schaltplan zu meinen Civic???? Die sache ist die, ich habe mir ne alarmanlage zugelegt und war heut in werkstatt da hat der gesagt ohne Schaltplan werdens locker ein paaaar stunden mehr... und das macht im...
[Civic 01-05]von kefila
6
1.370
30.08.2008, 16:12
kefila
Schaltplan für Civic EJ9
Schaltplan für Civic EJ9...
von Gast
0
604
04.01.2026, 06:11
Gast
Schaltplan civic ee9
Suche einen Schaltplan oder ne Seite wo ich den finden kann Muss die srpitpumpe und die Rücklichter von ee auf ep bringen Danke im...
[Elektronik]von EE9goK20
1
344
28.01.2013, 18:28
EE9goK20
 Civic 92-95 Kofferraumleuchte Schaltplan
Anbei...
[Service Manuals]von mgutt
0
550
27.05.2015, 08:31
mgutt
Suche Schaltplan für ZV Civic MB9 und MA8!!!
hallo ich suche den schaltplan für die zentralverriegelung. einmal für den aerodeck MB9 und einmal limo MA8. sollten beide gleich sein. das teil sitzt ja in der fahrertür irgendwo. am besten in deutsch....
[Civic 96-00]von blue devel
5
970
28.10.2008, 18:04
blue devel
 [Civic 92-95] Schalthebelpositionsanzeige A/T Schaltplan
Schaltschemata von der Automatik Schalthebelpositionsanzeige. Hinweis: Direktes Verlinken auf den Download von anderen Internetseiten aus ist nicht erlaubt. Eine Verlinkung auf dieses Thema kann ohne Erlaubnis durchgeführt...
[Guides]von mgutt
5
5.689
09.08.2006, 18:28
speedy1985
 Civic EG3 Schaltplan für die Boxen
Mahlzeit liebe Eg3 Fahrer :D Habe mir vor längerer Zeit einen Civic geholt nun habe ich mittlerweile das Problem das die Box vorne in der Fahrertür einen wackelkontakt hat. Habe mir das ganze mal selber angeschaut und der Vorbesitzer hat sehr viel...
[Civic 92-95]von Teofami
3
313
29.12.2021, 21:25
Teofami
schaltplan für sicherungskasten im motorraum Civic eg4
Suche schaltplan für denn Civic eg4 sicherungskasten im motorraum In besonderes für denn Elektrolüfter Strom...
[Civic 92-95]von dominik266
5
640
26.04.2018, 18:01
dominik266
 [Civic 92 - 95] Stromlaufplan / Schaltplan Motor
Stromlaufplan /Schaltplan B16A2 Gültig für Modelle ab Bj 93...
[Service Manuals]von wuseldusel
0
2.933
12.04.2015, 05:31
wuseldusel
Suche Schaltplan für Serien ZV am civic EJ8
halle leute. wie die überschrift schon sagt such ich ein schaltplan für die serien ZV am EJ8 habe eine alarmanlage mit funk gekauft und wollt diese jetzt mit der serien ZV verbinden und bei den ganzen kabelfarben und dem nachforschen wofür da was is...
Seite 2 [Civic 96-00]von 5ubb3ntRuLli
17
897
27.04.2009, 18:20
CivicJogi
© 2004 - 2026 www.maxrev.de | Communities | Impressum |