» Drehzahlanzeige ohne funktion

crx ed9 motor planen?Neuen Thread eröffnenNeue Antwort erstellenEd9 Tacho tauschen
AutorNachricht
Beobachter 
Anmeldedatum: 17.04.2011
Beiträge: 3
17.04.2011, 13:21
zitieren

Hi

ich wolte mal fragen ob jemand das broplem kent

wen nicht wäre es hilfreich wenn mir jemand en schaltplan geben könte

mfg


pn
Premium-Member 

Name: Woll-E
Geschlecht:
Fahrzeug: EH6
Anmeldedatum: 03.05.2009
Beiträge: 21228
Wohnort: Köln
17.04.2011, 13:22
zitieren

Wie wäre es, wenn du dich der deutschen Sprache bedienst?

Kommt ein Signal aus der ECU für die Drehzahl?


pn
Beobachter 
Anmeldedatum: 17.04.2011
Beiträge: 3
17.04.2011, 13:24
zitieren

am tacho komt kein signal an deshalb auch der schaltplan


Verfasst am: 17.04.2011, 13:27
zitieren

wenn du mir sagen kanst welchen pin das an der ECU is kann ich auch mal da messen
pn
Master 

Name: Floh
Geschlecht:
Fahrzeug: AUTO
Anmeldedatum: 18.12.2010
Beiträge: 5581
Wohnort: Im Haus
17.04.2011, 17:16
zitieren

wharuhmm sohlte am tchao n trähtsahlsiggnahl ahnkomen?

pn
Senior 

Name: Ingo
Geschlecht:
Fahrzeug: Honda CRX ED9 Turbo GT28RS, Honda Civic EC8, Mercedes Benz 560SEL US-Version.
Anmeldedatum: 25.12.2009
Beiträge: 378
Wohnort: Emden
17.04.2011, 17:27
zitieren

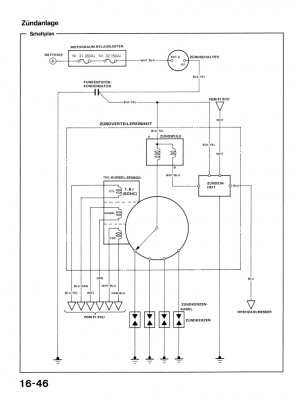
Das Signal kannst du mit nem Normalen Messgerät nicht sauber messen. Dafür Brauchst du nen Oszilloskop es seihe denn dein Multimeter kann im MHZ Bereich messen. Aber hier ist nen Bild vom Ausgang wo das Signal erzeugt wird.

 
16-046.jpg
16-046.jpg - [Bild vergrößern]


pn
Trainee 

Name: Kai
Geschlecht:
Fahrzeug: R.i.P: 91er CRX ED9/92er Astra GSI 2.0l/ Hyundai Coupe 2.7 V6
Anmeldedatum: 24.04.2011
Beiträge: 32
Wohnort: Dortmund
24.04.2011, 20:16
zitieren

Haste schonmal im Sicherungskasten unterm Lenkrad geschaut ob da ne Sicherung durch is ?

Hatte die Tage nach dem Basteln das gleiche Prob.

Neue Sicherung rein und luppt


pn
Gast 
24.04.2011, 20:16
zitieren

Mach mit!

Wenn Dir die Beiträge zum Thread "Drehzahlanzeige ohne funktion" gefallen haben oder Du noch Fragen hast oder Ergänzungen machen möchtest, solltest Du Dich gleich bei uns anmelden:



Registrierte Mitglieder genießen die folgenden Vorteile:
✔ kostenlose Mitgliedschaft
keine Werbung
✔ direkter Austausch mit Gleichgesinnten
✔ neue Fragen stellen oder Diskussionen starten
✔ schnelle Hilfe bei Problemen
✔ Bilder und Videos hochladen
✔ und vieles mehr...


Neuen Thread eröffnenNeue Antwort erstellen
Ähnliche BeiträgeRe:
Letzter Beitrag
Drehzahlanzeige nach Aga tausch ohne Funktion
Habe hier im Forum schon ein paar mal gelesen, dass nach dem Tausch der Aga, die Drehzahlanzeige spinnt oder garnicht funktioniert. Dies ist bei mir jetzt auch der Fall, ebenso zeigt das Tacho nichts an... Ich sehe darin nur leider keinen Zusammenhang...
[Civic 92-95]von Ghostschneider
4
243
20.04.2018, 13:00
Ghostschneider
LWR ohne Funktion
Salve zusammen, kürzlich hat die Leuchtweitenregulierung auf der Beifahrerseite aufgegeben. Heute ist mir aufgefallen, daß es auch die linke nicht mehr tut. Vor zwei Wochen ging wenigstens diese noch... Wie gehe ich am besten auf Fehlersuche? Das WHB hat...
[CRX]von LSi
3
540
13.02.2013, 22:04
white*angel
OEM PDC ohne Funktion
Hallo ....ja mich gibt es noch.... Hat zufällig einer von euch Schaltpläne der originalen Einparkhilfe Fzg ist ein civic fk2 sport ( einer der letzten ) Seit ein paar Tagen will die Einparkhilfe nicht mehr. Leider steht nichtmal im Handbuch irgendetwas...
[Civic 06-11]von civic26
0
410
18.06.2024, 14:54
civic26
ZV ohne Funktion
Hallo, ich habe das Problem, das mein ZV mit einen Schlüssel nicht Funktioniert, ich weiß von anderen Hersteller das man Schlüssel anlernen, codieren muss, habe vor drei Wochen einen komplett reset durchgefürt, gibt es sowas auch bei Honda und wie geht...
[Jazz 02-08]von wund
1
2.197
23.02.2011, 21:20
Spink
Km/h anzeige ohne funktion ???
Moin ich habe die sufu schon durchsucht aber ich komme nicht auf den punkt... so mein Problem ich habe vor kurzen mal die Batterie abgeklemt um sie zu laden so nachdem ich das gemacht habe ist mir aufgefallen meine km/h anzeige funktioniert nicht mehr...
[Civic 96-00]von EJ9_Lover
4
270
18.09.2014, 10:14
EJ9_Lover
Nebelschlussleuchte ohne Funktion
ich hab prob mit meinen sol...:( und zwar geht meine nebelschlussleuchte nich:( ich hab oben aufm schalter nich ma strom...und wenn ich das licht einschalt leuchtes au nich...und jeze is mir augefallen das meine blinker au rum spinnen...und zwar links...
[Del Sol]von bennys54
9
758
02.04.2012, 04:34
bennys54
Schubabschaltung ohne Funktion
Hallo zusammen, mir ist aufgefallen das die Schubabschaltung bei mir nicht geht, wenn ich vom Gas gehe verzögert er nur sehr langsam und er Verbaucht plötzlich mehr. Was kann das sein oder hat er keine Schubabschaltung? Es ist ein GD5 Baujahr 12.04 mit E...
[Jazz 02-08]von wund
3
579
18.12.2012, 15:14
wund
Rückfahrleuchten ohne Funktion ??
Hi Leute Ich habe bei mir die Kopfdichtung neu gemacht und seit dem funktionieren die Rückfahrscheinwerfer nicht mehr ? Wisst ihr was es sein kann ? Habe die Glühleuchten...
Seite 2 [Civic bis 91]von Pico
12
752
08.02.2006, 18:32
Pico
 Lüftung ohne Funktion
Hallo ihr, jetzt wo es so extrem warm ist funktioniert meine Lüftung net mehr :cry: Wenn ich den Knopf für die Lüftung drücke geht die Anzeige im Display zwar nach oben aber es kommt keine Luft raus.Sicherungen habe ich kontrolliert.Kommen ja nicht so...
Seite 2 [Accord 02-08]von EE9 Pilot
15
1.906
21.06.2013, 16:03
EE9 Pilot
Kofferraumbeleuchtung ohne Funktion
Hallo zusammen, ich habe das Problem das die Kofferraumbeleuchtung nicht geht und das Fahrzeug sich nach 30sek. verriegelt obwohl die Heckklappe auf ist. Die Leuchte habe ich schon erneuert. MFG...
[Jazz 02-08]von wund
9
1.618
03.06.2016, 07:46
honda_jazz_2011
© 2004 - 2025 www.maxrev.de | Communities | Impressum |